Skip to content
  • Collections
  • About
  • Contact
  • FAQ
  • Blog post
  • Account
The Manuals Group
Cart
  • Collections
  • About
  • Contact
  • FAQ
  • Blog post
Account
Item added to cart. View cart and check out.

Categories

Allis Chalmers Audi Automotive BMW Auto Bobcat Bomag Case Cat Chrysler Claas Crown Deutz Dodge Doosan Ducati Fendt Forklift Owner Forklift Parts Forklift Shop Freightliner Gehl H-D Hitachi Honda Hyundai JCB Kobelco Komatsu Kubota Massey Ferguson Mercedes Motor Bike Mustang New Holland Selection Selection - A Selection - B Selection - C Steyr Tech Shop Tigercat Toyota Truck Valtra Volvo Yanmar
Case 580N, 580SN WT, 580SN, 590SN Tier B Tractor Loader Backhoe Service Manual 48080066 - PDF File Download
Download Complete Service Manual PDF For Case 580N, 580SN WT, 580SN, 590SN Tier B Tractor Loader Backhoe 48080066
This official Case 580N, 580SN WT, 580SN, 590SN Tier B Tractor Loader Backhoe Service Manual is an essential source of information for any experienced or novice technician. This manual contains detailed maintenance and repair instructions for the Case backhoe, and is vital for any owner of the machine. This PDF file download offers a comprehensive guide to understanding and troubleshooting the machinery.
This Case 580N, 580SN WT, 580SN, 590SN Tier B Tractor Loader Backhoe Service Manual provides detailed service information, technical maintenance, and repair instructions for your industrial or construction equipment. Compatible with computers and other digital devices, the 48080066 manual is invaluable for maintaining your machinery’s performance and safety.
Case 580N, 580SN WT, 580SN, 590SN Tier B Tractor Loader Backhoe Service Manual 48080066 - PDF File Download
Download Complete Service Manual PDF For Case 580N, 580SN WT, 580SN, 590SN Tier B Tractor Loader Backhoe 48080066
This official Case 580N, 580SN WT, 580SN, 590SN Tier B Tractor Loader Backhoe Service Manual is an essential source of information for any experienced or novice technician. This manual contains detailed maintenance and repair instructions for the Case backhoe, and is vital for any owner of the machine. This PDF file download offers a comprehensive guide to understanding and troubleshooting the machinery.
This Case 580N, 580SN WT, 580SN, 590SN Tier B Tractor Loader Backhoe Service Manual provides detailed service information, technical maintenance, and repair instructions for your industrial or construction equipment. Compatible with computers and other digital devices, the 48080066 manual is invaluable for maintaining your machinery’s performance and safety.

Billy B.

Always a pleasure buying from here

Terry D.

I have purchased several manuals through this website and they are always good

Clint P.

I saw this in a YouTube Video and it's great

Tom H.

It's a good website for manuals

Ben D.

Perfect. The online ordering was easy and the download worked great. I'm very happy with my manual.

Collin B.

I'm so glad that I could make repairing procedures on my on since they are explained from A-Z in the manual. The price was good too! The company offers the manuals for such affordable price! I'm glad that I find out about this company so early..

Zach O.

Thanks to this manual and it's information I was able to improve my New Holland tractor within a day. It's so satisfying feeling!

Leo J.

So far my experience is good

Max H.

This service provider is very good and very helpful i like their service Thank You!

Peter P.

Will use this service again. Thank you

Case 580N, 580SN WT, 580SN, 590SN Tier B Tractor Loader Backhoe Service Manual - PDF File Download

  • Discount
  • Regular price $40.00 USD

 
 
This item is a recurring or deferred purchase. By continuing, I agree to the cancellation policy and authorize you to charge my payment method at the prices, frequency and dates listed on this page until my order is fulfilled or I cancel, if permitted.

  • Description
  • Download Information
Description

Download Complete Service Manual PDF For Case 580N, 580SN WT, 580SN, 590SN Tier B Tractor Loader Backhoe 48080066

This official Case 580N, 580SN WT, 580SN, 590SN Tier B Tractor Loader Backhoe Service Manual is an essential source of information for any experienced or novice technician. This manual contains detailed maintenance and repair instructions for the Case backhoe, and is vital for any owner of the machine. This PDF file download offers a comprehensive guide to understanding and troubleshooting the machinery.

Service Models Covered:
Model: Case Tractor Loader Backhoe 580N SN WT 590SN Tier 4 (Final)
Part No:
48038048-linked pdf.pdf
48038070-linked pdf.pdf
48038072-linked pdf.pdf
48080063-linked pdf.pdf
48080064-linked pdf.pdf
48080065-linked pdf.pdf
48080066-linked pdf.pdf
48080067-linked pdf.pdf
48080069-linked pdf.pdf
48080070-linked pdf.pdf
48080071-linked pdf.pdf
48080072-linked pdf.pdf
48080073-linked pdf.pdf
48194558-linked pdf.pdf
51422571.pdf
84470420.pdf
84470423.pdf
84582771.pdf
84582772.pdf
84582774.pdf
84582775.pdf
Date: 10/2016

Service Manual Contents:
Contents
INTRODUCTION
Engine - 10
Transmission - 21
Front axle system - 25 
Rear axle system - 27 
Brakes and controls-33 
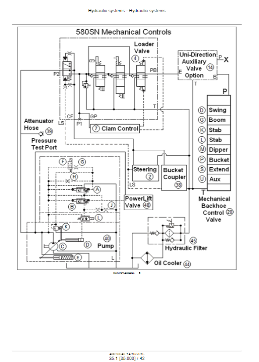
Hydraulic systems - 35
Frames and ballasting - 39 
Steering - 41
Wheels - 44
Cab climate control-50
Electrical systems - 55
Front loader and bucket - 82
Booms, dippers, and buckets - 84
Platform, cab, bodywork, and decals - 90
SPECIAL TOOL INDEX
ELECTRICAL SCHEMATIC-POWER SHUTTLE TRANSMISSIC ELECTRICAL SCHEMATIC-POWERSHIFT TRANSMISSION-4 
HYDRAULIC SCHEMATIC-580N-51422566
HYDRAULIC SCHEMATIC-5805N, 580SN WT, 590SN-5142

Size : 1.11 GB

➤ Language: English
➤ File Format: PDF
➤ Compatible: All Versions Of Windows, Android & Mac
➤ Download: You Will Receive Download Link in Your E-mail After Purchase.

Download Information

: File Format - PDF (Portable Document Format)


: Manual Images - (High-Quality PDF)


: Printable - Entire Manual


: Compatible - All versions of Windows, ios, android


: The manual includes - Bookmarks, Searchable Text, Wiring, and Hydraulic Schematics


: Download - You will receive the PDF manual in your email after the purchase

We strongly encourage you to review the full description carefully to comprehend the comprehensive scope, features, and benefits of the materials provided. By thoroughly examining the details, you will gain a complete understanding of all functionalities, advantages, and actionable insights embedded within your data.

This ensures you can fully leverage the resources for optimal results and make informed decisions based on the extensive information supplied.

Order confirmation will be sent to the contact information you provided, and all updates will be delivered promptly.


If you encounter any issues, our dedicated support team is here to assist you. Please contact us at Support@themanualsgroup.com, and a team member will provide real-time updates and address any related queries promptly.

In the event that an incorrect item is purchased by mistake and you identify the correct item you require, we will exchange it for the appropriate item, on the condition that the replacement item is of equal value to the original purchase.

Helpful Links

  • Get in Touch
  • Frequently Asked Questions
  • Privacy Policy
  • Returns & Refund Policy
  • Delivery time & Refund

Categories

Earthmoving equipment

Automotive Vehicle

Electric Power Unit

Drive Unit

Sign Up

© 2025, The Manuals Group.
  • Choosing a selection results in a full page refresh.
  • Press the space key then arrow keys to make a selection.
  • Use left/right arrows to navigate the slideshow or swipe left/right if using a mobile device